Trong quá trình vận hành máy móc công nghiệp, việc đảo chiều động cơ 3 pha là yêu cầu kỹ thuật thường xuyên gặp phải, đặc biệt trong các ứng dụng như băng tải, cẩu trục, máy tiện… Việc đảo chiều đúng cách không chỉ giúp máy hoạt động đúng chiều mong muốn mà còn đảm bảo an toàn và kéo dài tuổi thọ thiết bị. Cùng Vimex khám phá nguyên lý và cách đảo chiều động cơ 3 pha chuẩn kỹ thuật nhé!
1. Khái niệm điện 3 pha
- Điện 3 pha gồm 3 dây pha (nóng) và 1 dây trung tính (nguội), thường dùng cho hệ thống công nghiệp, nhà máy, xí nghiệp cần công suất lớn.
- Ở Việt Nam, nguồn điện phổ biến là 3 pha 380V.

Sơ đồ hệ thống điện 3 pha
2. Động cơ 3 pha 200V
- Các thiết bị nhập khẩu từ Nhật, Mỹ thường dùng điện áp 3 pha 200V.
- Để sử dụng tại Việt Nam (nguồn 380V), cần hạ áp bằng máy biến áp.

Động cơ 3 pha 200V
3. Nguyên lý đảo chiều động cơ 3 pha
Động cơ 3 pha hoạt động nhờ vào sự luân phiên của dòng điện xoay chiều 3 pha cấp vào ba cuộn dây. Khi ta đảo chiều bất kỳ 2 trong 3 dây pha (R, S, T), chiều quay của từ trường trong stato sẽ đảo ngược, từ đó làm động cơ quay ngược lại.
✅ Nguyên lý đơn giản: Đảo 2 dây pha bất kỳ → chiều quay đảo
🔧 Ứng dụng: Điều khiển hướng quay máy cơ khí, băng chuyền, quạt công nghiệp, máy bơm công nghiệp,…

Hình minh họa nguyên lý đảo chiều động cơ 3 pha
4. Các cách đảo chiều động cơ 3 pha
🔌 Cách 1: Đảo pha thủ công
- Áp dụng cho hệ thống đơn giản.
- Người dùng tự đảo vị trí hai dây pha (ví dụ: R ↔ S) tại cầu đấu tủ điện hoặc domino.
👉 Ưu điểm: Dễ thực hiện, không cần thiết bị điện tử.
👉 Nhược điểm: Tốn thời gian, không tự động được.
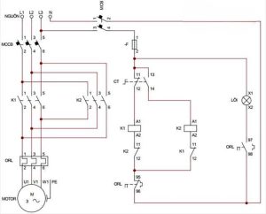
⚙️ Cách 2: Dùng công tắc chuyển đổi hoặc khởi động từ đảo chiều
- Sử dụng 2 contactor (khởi động từ) có đấu chéo 2 pha cấp nguồn.
- Kết hợp với nút nhấn đảo chiều và bảo vệ dòng.
✅ An toàn, tự động, phù hợp điều khiển từ xa hoặc PLC.
✅ Được sử dụng nhiều trong tủ điện công nghiệp.

Sơ đồ đấu dây đảo chiều bằng contactor
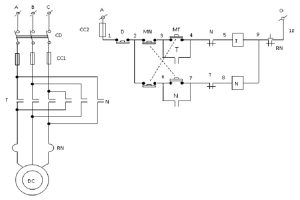
📦 Cách 3: Đảo chiều bằng biến tần
- Biến tần điều khiển tốc độ và hướng quay động cơ.
- Dễ dàng lập trình đảo chiều tự động qua tín hiệu đầu vào hoặc lập trình thời gian.
💡 Giải pháp hiện đại – Phổ biến trong hệ thống điều khiển tự động hóa.
💡 Có thể đảo chiều mềm (soft reverse) → giúp bảo vệ cơ khí.

Mạch điều khiển đảo chiều bằng biến tần
5. Ứng dụng thực tế của đảo chiều động cơ 3 pha
Việc đảo chiều động cơ 3 pha được ứng dụng rộng rãi trong rất nhiều lĩnh vực đặc biệt là lĩnh vực công nghiệp và dân dụng. Đảo chiều động cơ giúp phù hợp hóa các thiết bị với hệ thống hiện tại cũng như giảm thiểu chi phí, tăng hiệu quả sử dụng thiết bị. Cụ thể việc đảo chiều động cơ 3 pha có các ứng dụng điển hình nhất trong các lĩnh vực sau:
🏭 Ngành cơ khí: máy tiện, máy khoan, máy ép
🏗️ Xây dựng: palang nâng hạ, thang vận
📦 Logistics: băng chuyền, thang nâng hàng
🌾 Nông nghiệp: máy trộn cám, máy kéo
6. Lưu ý khi đảo chiều động cơ 3 pha
Đảo chiều động cơ 3 pha khá đơn giản tuy nhiên không phải ai cũng thực hiện thành công, và việc đảo chiều động cơ 3 pha ảnh hưởng đến hiệu quả và sự an toàn của cả hệ thống các thiết bị công nghiệp trong nhà máy vì vậy cần đặc biệt lưu ý các vấn đề sau khi đảo chiều động cơ 3 pha:
⚠️ Không đảo khi động cơ đang chạy → có thể gây cháy hoặc hư hỏng động cơ.
⚠️ Sử dụng Aptomat hoặc rơ le bảo vệ quá dòng để an toàn hơn.
⚠️ Đảm bảo đấu dây đúng kỹ thuật và kiểm tra lại trước khi vận hành.

Sơ đồ bảo vệ đảo chiều động cơ 3 pha
7. Cách đấu nối hình tam giác
- Dùng khi động cơ có thông số 200V/380V và điện áp mạng là 220V.
- Đấu dây theo hình tam giác để phù hợp với mức điện áp 200V của động cơ.
Hướng dẫn cách khởi động động cơ 3 pha theo sơ đồ sao – tam giác
8. Chuyển đổi điện 3 pha sang 1 pha
- Trong hệ thống 3 pha 4 dây (380V), có thể lấy 1 pha 220V bằng cách:
- Đấu 1 dây pha bất kỳ + 1 dây trung tính.
- Áp dụng khi cần sử dụng thiết bị 1 pha từ nguồn 3 pha.
9. Chuyển đổi động cơ 3 pha sang chạy 1 pha
- Kết nối thêm tụ điện thường trực để động cơ 3 pha hoạt động với nguồn 1 pha.
- Có 2 cách đấu dây:
- Hình tam giác: Lắp tụ điện nối giữa hai cuộn dây.
- Hình sao: Tương tự, dùng tụ để tạo mô-men khởi động.
Bơm nước lưu lượng lớn nhưng không có điện 3 pha thì phải làm thế nào?
10. Chọn tụ điện phù hợp cho động cơ 3 pha
- Chọn tụ có thông số đúng với động cơ 3 pha.
- Tụ không phù hợp sẽ làm giảm hiệu suất, dễ gây hỏng động cơ.
11. Chọn công tắc đảo chiều cho động cơ 3 pha
- Công suất: ≥ công suất động cơ.
- Điện áp: Phù hợp với điện áp nguồn.
- Loại: Nút nhấn, xoay, contactor — tùy theo nhu cầu và cách đấu dây.
12. Bảo trì và sửa chữa động cơ 3 pha
- Thay dầu định kỳ để bảo vệ động cơ.
- Kiểm tra các bộ phận: dây, tụ, ổ trục để phát hiện lỗi sớm.
Động cơ máy bơm nước bị rò điện gây nguy hiểm và cách sử lý 0946.889.440
13. Lưu ý khi sử dụng động cơ 3 pha
- Dùng đúng điện áp và tần số.
- Không để động cơ quá tải.
- Tránh bụi bẩn, ẩm ướt gây chập cháy.
14. Vì sao chọn động cơ 3 pha thiết bị điện tại VIMEX?
Công ty TNHH Vimex chuyên cung cấp các dòng máy bơm công nghiệp như bơm bánh răng, bơm hóa chất, bơm định lượng, bơm màng, bơm trục vít, bơm lobe, bơm trục đứng…Ngoài ra, Vimex còn cung cấp các sản phẩm thiết bị công nghiệp khác như động cơ máy bơm, động cơ đảo chiều, động cơ giảm tốc…Khách hàng đến với Vimex sẽ được:
✅ Tư vấn kỹ thuật tận tâm – hướng dẫn chi tiết từng bước đấu nối.
✅ Thiết bị điện chính hãng – chất lượng cao, bảo hành 12 tháng, CO, CQ đầy đủ
✅ Giải pháp đồng bộ – Chúng tôi cung cấp giải pháp đồng bộ cho khách hàng từ máy bơm, động cơ, tủ điều khiển, contactor, biến tần, CB, rơ le…giúp khách hàng có hiệu quả cao nhất trong dây chuyền sản xuất của mình
Việc đảo chiều động cơ 3 pha là thao tác kỹ thuật quan trọng giúp tối ưu hóa quá trình vận hành máy móc công nghiệp. Dù là hệ thống đơn giản hay tự động hóa, bạn cần đảm bảo đảo chiều đúng cách để bảo vệ thiết bị và vận hành an toàn.
Quý khách hàng cần tư vấn hỗ trợ chi tiết hơn về quy trình đảo chiều động cơ 3 pha, lưu ý đặc biệt hay cần kỹ thuật tay nghề cao hỗ trợ tận công trình vui lòng liên hệ ngay đội ngũ kỹ thuật Vimex để được hỗ trợ nhé. Xin cảm ơn!





Bình luận